ジャンクモデムをNCUとして使う方法
100円で買った富士通の144000bpsのボイスモデム(FMV-MD731)をNCUの代用品として使う

100円で買った富士通のモデムカード
CQ誌2003年8月号に紹介した、フォーンパッチ装置で使用しているNCUの作り方です。記事では汎用的な改造方法に触れましたが、ここでは富士通のモデムに限定して解説します。同じものが手に入れば、楽に改造ができるかもしれません。NCUの詳細については、記事をご覧下さい。
モデム基板は認定品ですが、改造すると認定品では無くなります。認定品でない装置を電話線に直接接続することは禁止されています。
2003.9.7
モデム(FMV-MD731)の改造
 |
まず、余計な電力を消耗しそうな、DSPやROMを引き抜く。
できれば、使わないIC(表面実装)も外せばベスト。 |
 |
クリスタル(9.8304MHz)の横のコンデンサ(C3))から電源線を引き出す。
この配線に+5Vを入力します。主にリレーなどを駆動する電源です。
橙色が+5V、青色がGNDです。 |
 |
トランスの横のコンデンサ(C26)から、入出力信号配線を引き出す。
チップコンデンサに、リード線を直接半田付けしました。
緑色が+側、茶色が−側、2線で入出力なので、当然、送受の音が
混じります。分離するには、それなりの回路が必要です。 |
 |
フック制御線(灰色)と、その回路(トランジスタ+抵抗3本)、
そして、RING信号取り出し(赤色)の配線を引き出します。
赤色の線は、フォトカップラ(ISO1)の4番ピンへ接続、
灰色の線は、トランジスタ(Q1)のベースから反転回路を付加して接続します。 |
 |
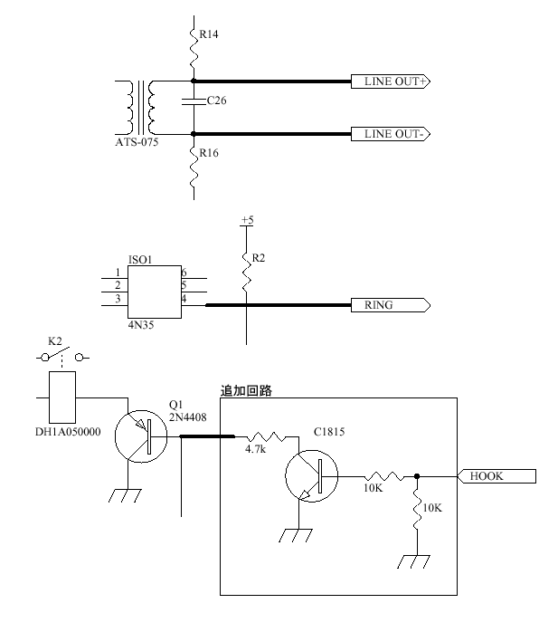
接続回路は左の図の通りです。
トランジスタは小型NPNなら何でも良いでしょう。
図をクリックすると拡大します。 |
 |
これで完成です。
全部で6本の電線を引き出しました。
橙色は電源入力 +5V
青色は電源入力 GND
緑色は音声出力 LINE+
茶色は音声出力 LINE−
赤色はRING検出出力 RING
灰色はフック制御入力 HOOK |
この改造を施した物を使用していますが、今のところ問題なく使えています。ただ、ジャンク品ですし正規の使用方法では無いので保証の限りではありません。自己責任でお使い下さい。何かお気づきの点がありましたらお知らせ下さい。目下、フォーンパッチ用だけでなく、ナンバーディスプレイ用(未公開)にも使用しています。色々と使い回しができそうです。
CQ誌2003年8月号フォーンパッチ・システムの、ジャンクモデムをNCUとして使うの図Cの追加回路部分で、C1815とHOOKの間に抵抗が入っていません。正しい回路は上の接続回路図の通りです。お詫びして訂正致します。
